Files
programmationc/maquette18.md
2026-01-14 08:26:43 +01:00

2.7 KiB
Raw Permalink Blame History

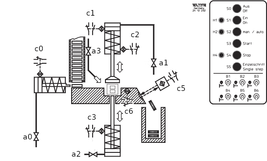
Estampilleuse

La machine étant en position de base, les quatre distributeurs sont fermés si bien que les tiges de piston des vérins à simple effet sont rentrées par la force du ressort. La matrice à estampiller est vide.

Au lancement dun processus destampillage, le distributeur a0 souvre et une préforme est amenée du chargeur vertical vers la matrice à estampiller.

Le capteur c6 signale la parfaite mise en place de la préforme dans la matrice à estampiller, le distributeur a0 se ferme et le distributeur a1 souvre.

Le poinçon destampillage descend. Il revient à sa position initiale après déclenchement du signal du capteur de c2 et après un temps de maintien de 3 secondes.

Le processus destampillage prend fin lorsque le capteur c1 réagit, ce qui entraîne louverture du distributeur a2 et le refoulement de la pièce estampillée de la matrice à estampiller.

Lorsque le capteur c3 réagit, le distributeur a3 souvre lui aussi pour souffler la pièce estampillée dans le récipient collecteur. Pendant que la pièce estampillée tombe dans le récipient collecteur,

la barrière lumineuse à reflet c5 réagit et les distributeurs a2 et a3 se ferment.

Si le capteur c3 réagit, un nouveau processus destampillage peut alors être lancé.

Maquette

Mode automatique

Si la machine est en position initiale, le mode automatique senclenche en activant le bouton-poussoir Marche. Le voyant lumineux s0 reste constamment allumé pendant le mode automatique.

Lorsquun processus destampillage est terminé, le processus suivant est mis en route.

Si on appuie sur le bouton-poussoir b0, le processus destampillage commencé prend fin sans quaucun autre processus ne soit ensuite lancé.

Si on active le bouton-poussoir (NF) « Arrêt », le processus destampillage en cours dexécution sera immédiatement interrompu.

Mode manuel

L'interrupteur i1 permet de régler la commande sur le mode manuel ; celui-ci est indiqué par léclairage permanent du voyant lumineux s1. Les diverses étapes sont lancées respectivement par activation du bouton-poussoir b1 « Pas à pas (Single step) » lorsque la condition de poursuite du processus est remplie.

Chaque distributeur reste ouvert pendant létape correspondante tant que le interrupteur i1 est activé.

Si on commute durant le mode automatique sur le mode manuel, le processus destampillage en cours dexécution est interrompu, c.-à-d. que la commande simmobilise à létape momentanée. La poursuite du déroulement de la commande est assurée pas à pas avec le bouton-poussoir b1.