3.0 KiB
3.0 KiB
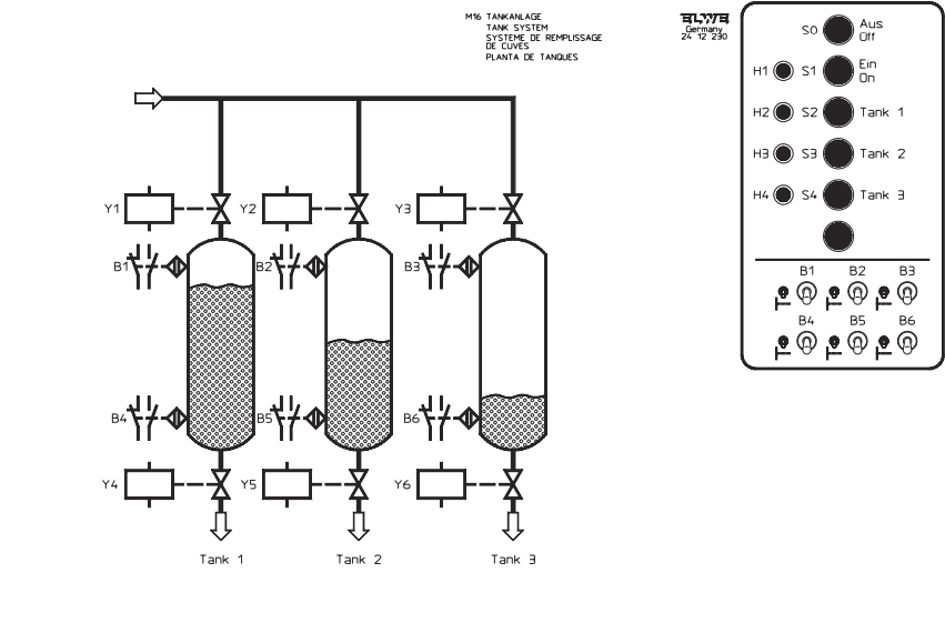
Cuves
Le système est composé de 3 cuves.Chaque cuve possède un capteur niveau haut et un capteur niveau bas. (c0 et c1 pour la cuve 1). Le cuves sont remplies par l'ouverture d'un actionneur (A0) et vidées par l'ouverture d'un deuxième actionneur (A1).
Fonctionnement 1
A l'état initial du système, les 3 cuves sont vides. L'interrupteur 1 est sur "on".
Le voyant sortie[8] est allumé en vert (valeur 1).
Lors de l'appui sur le bouton "marche" mettre en route le programme suivant :
- Allumer le voyant sortie[8] en orange (valeur 2)
- remplir la cuve 0 jusqu'au capteur haut,
- lorsque le niveau haut est atteint passer à la cuve 1, la remplir jusqu'en haut,
- lorsque le niveau haut est atteint passer à la cuve 2, la remplir jusqu'en haut.
- Allumer le voyant sortie[8] en rouge (valeur 3)
Fonctionnement 2
- Le programme 1 est en cours de fonctionnement.
- L'appui sur le bouton "arrêt" met en pause le système.
- L'appui sur le bouton "marche" remet en route le système à l'endroit où il s'est arrêté.
Fonctionnement 3
- L'interrupteur 2 est sur "on", L'interrupteur 1 est sur "off", le système est dans un état intermédiaire.
- Faire clignoter le voyant sortie[8] en orange.
- Lors de l'appui sur le bouton "marche", vider les 3 cuves simultanément.
Fonctionnement 4
- L'interrupteur 3 est sur "on" les interrupteurs 1 et 2 sont sur "off", le système est à l'état initial.
- L'appui sur le bouton 0 ouvre l'actionneur A0
- L'appui sur le bouton 1 ouvre l'actionneur A1
- Les deux actionneurs d'une même cuve ne peuvent pas être ouverts en même temps. Plusieurs cuves peuvent être actionnées en même temps.
Fonctionnement 5
- L'interrupteur 4 est sur "on", Les interrupteurs 1, 2 et 3 sont sur "off". Le système est dans un état intermédiaire.
- L'appui sur le bouton "Marche" harmonise les niveaux suivant la règle suivante :
- S"lectionner la cuve avec le niveau le plus bas pour atteindre le niveau de la cuve la plus haute,
- Recommencer pour que les 3 cuves soient toutes au même niveau
Les niveaux sont mesuré à l'aide de niveau[0], niveau[1] et niveau[2]
Fonctionnement 6
- L'interrupteur 5 est sur "on", Les interrupteurs 1, 2, 3 et 4 sont sur "off".
- L'appui sur le bouton B0 sélectionne la pompe 0, Allumer le voyant s0
- L'appui sur le bouton B2 sélectionne la pompe 1, Allumer le voyant s1
- L'appui sur le bouton B4 sélectionne la pompe 2, Allumer le voyant s2
- Il ne peut y avoir qu'une seule pompe de sélectionnée à la fois.
- L'appui sur le bouton "Marche" rempli la pompe sélectionnée.
Fonctionnement 7
- L'interrupteur 6 est sur "on", Les interrupteurs 1, 2, 3, 4, et 5 sont sur "off".
- L'appui sur le bouton B0 sélectionne la pompe 0, Allumer le voyant s0
- L'appui sur le bouton B2 sélectionne la pompe 1, Allumer le voyant s1
- L'appui sur le bouton B4 sélectionne la pompe 2, Allumer le voyant s2
- Il ne peut y avoir plusieurs pompes de sélectionnées.
- L'appui sur le bouton "Marche" vide les pompes sélectionnées.
